| 
 
 
 一、產品[衛生級隔膜閥]的詳細資料: 產品型號:SEG41W 產品名稱:衛生級隔膜閥 產品特點:設計與制造:BS5156 結構長度:BS5156 法蘭連接尺寸:BS4504、DIN2532、JIS B2212、ANSI B16.1、ISO2004 衛生級隔膜閥  
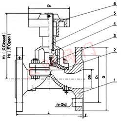
 部件列表:1.閥體 2.隔膜 3.閥瓣 4.閥桿 5.閥蓋 6、手輪 二、用途: 本閥專用于控制制藥、飲用食類介質的各類管路或設備上作啟閉及節流用。  適用溫度:≤120℃、≤150℃(按照隔膜材料) 壓力等級:PN(MPa) 0.6 1.0 1.6  三、材料: 閥體:不銹鋼  閥蓋:不銹鋼  閥瓣:不銹鋼  食品級隔膜:無毒橡膠  閥桿:不銹鋼  手輪:鑄鐵、不銹鋼 四、測試: 襯里層:電火花檢測  試驗與檢驗按BS6755標準  公稱壓力:PN(MPa) 閥體:PN×1.5 密封:PN×1.1  五、衛生級隔膜閥主要尺寸參數: DN  | 公稱壓力  MPa  | 工作壓力  MPa  | L mm  | D mm  | D1 mm  | n-Фd mm  | f mm  | H1 mm  | H2 mm  | D0 mm  | 質量  Kg/kilos  |  15  | 1.6  | 1.6  | 108  | 95  | 65  | 4-14  | 2  | 84  | 92  | 66  | 2  |  20  | 117  | 105  | 75  | 4-14  | 2  | 93  | 105  | 66  | 3  |  25  | 127  | 115  | 85  | 4-14  | 2  | 100  | 112  | 66  | 4  |  32  | 146  | 140  | 100  | 4-18  | 2   | 127  | 144  | 96  | 6.5  |  40  | 159  | 150  | 110  | 4-18  | 2   | 136  | 156  | 96  | 7.5  |  50  | 190  | 165  | 125  | 4-18  | 2   | 151  | 177  | 96  | 10.5  |  65  | 1.0  | 1.0  | 216  | 185  | 145  | 4-18  | 2   | 183  | 213  | 165  | 17.5  |  80  | 254  | 200  | 160  | 8-18  | 2   | 190  | 230  | 230  | 25.5  |  100  | 305  | 220  | 180  | 8-18  | 2   | 242  | 285  | 280  | 36  |  125  | 356  | 250  | 210  | 8-18  | 3  | 285  | 348  | 280  | 47.5  |  150  | 406  | 285  | 240  | 8-22  | 3  | 353  | 431  | 368  | 74  |  200  | 0.6  | 521  | 340  | 295  | 8-22  | 3  | 445  | 537  | 483  | 143  |  
 訂貨須知: 一、①衛生級隔膜閥產品名稱與型號②衛生級隔膜閥口徑③衛生級隔膜閥是否帶附件二、若已經由設計單位選定公司的衛生級隔膜閥型號,請按衛生級隔膜閥型號 三、當使用的場合非常重要或環境比較復雜時,請您盡量提供設計圖紙和詳細參數,
  ? ? 相關產品: 襯膠直流式隔膜閥 衛生級不銹鋼隔膜閥 EG41型英標隔膜閥 英標氣動常閉隔膜閥 英標氣動隔膜閥 襯膠堰式隔膜閥 氣動隔膜閥 英標氣動常開型隔膜閥 電動襯氟隔膜閥 G49J三通隔膜閥 GM高真空隔膜閥 藥用衛生級隔膜閥 EG41W無襯里隔膜閥 G6B41J-10型常閉式氣動隔膜閥 G6B41J-10型常開氣動隔膜閥  |  
  |