| 
 
 
 一、產品[旋塞閥]的詳細資料: 產品名稱:二通法蘭式旋塞閥 產品特點:X43W-0.6P/RC 、X43T-0.6、X43W-0.二通法蘭式旋塞閥,二通法蘭式旋塞閥  
 二、主要性能規范: 型號   | 公稱壓力  PN(MPa)   | 試驗壓力PS(MPa)   | 適用介質   | 工作溫度(℃)   |  殼體   | 密封   |  X43W-0.6 X43W-0.6T  | 0.6  | 0.9  | 0.6  | 煤氣、油品   | ≤100  |  X43W-0.6P  | 0.6  | 0.9  | 0.6  | 硝酸類   | ≤250  |  X43W-0.6R  | 0.6  | 0.9  | 0.6  | 醋酸類   | ≤250  |  X43W-0.6C  | 0.6  | 0.9  | 0.6  | 水、油品   | ≤200  |  
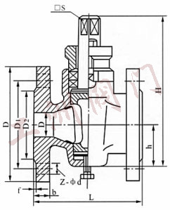
 三、二通法蘭式黃銅旋塞閥主要尺寸: 公稱通徑  DN(mm)   | 尺寸(mm)   |  L  | D  | D1  | D2  | Z-¢d   |  10  | 80  | 75  | 50  | 32  | 4×12  |  15  | 80  | 80  | 55  | 40  | 4×12  |  20  | 90  | 90  | 65  | 50  | 4×12  |  25  | 100  | 100  | 75  | 60  | 4×12  |  32  | 115  | 120  | 90  | 70  | 4×14  |  40  | 130  | 130  | 100  | 80  | 4×14  |  50  | 145  | 140  | 110  | 90  | 4×14  |  65  | 160  | 160  | 130  | 110  | 4×14  |  80  | 200  | 185  | 150  | 125  | 4×18  |  100  | 230  | 205  | 170  | 145  | 4×18  |  125  | 250  | 235  | 200  | 175  | 8×18  |  150  | 320  | 260  | 225  | 200  | 8×18  |  200  | 350  | 315  | 280  | 255  | 8×18  |  
 四、主要零件材料: 零件名稱   | 閥 體   | 塞 子   | 填料壓蓋   | 填 料   |  X43W-0.6  | 灰鑄鐵   | 灰鑄鐵   | 可鍛鑄鐵   | 油浸石棉盤根  柔性石墨   |  X43W-0.6T  | 鑄 銅   | 鑄 銅   | 鑄 銅   |  X43W-0.6P  | 鉻鎳鈦不銹鋼   | 鉻鎳鈦不銹鋼   | 不銹鋼   |  X43W-0.6R  | 鉻鎳鉬鈦不銹鋼   | 鉻鎳鉬鈦不銹鋼   | 不銹鋼   |  X43W-0.6C  | 鑄 鋼   | 鑄 鋼   | 鑄 鋼   |  
 訂貨須知: 一、①二通法蘭式黃銅旋塞閥產品名稱與型號②二通法蘭式黃銅旋塞閥口徑③二通法蘭式黃銅旋塞閥是否帶附件二、若已經由設計單位選定公司的二通法蘭式黃銅旋塞閥型號,請按二通法蘭式黃銅旋塞閥型號 三、當使用的場合非常重要或環境比較復雜時,請您盡量提供設計圖紙和詳細參數,
  ? ? 相關產品: 三通內螺紋旋塞閥 不銹鋼絲口旋塞閥 美標旋塞閥 卡套式旋塞閥 法蘭銅心旋塞閥 不銹鋼法蘭式旋塞閥 旋塞閥 襯膠旋塞閥 三通內螺紋全銅旋塞閥 壓力表三通旋塞閥 鑄鐵保溫旋塞閥 BX43W二通保溫旋塞閥 BX44W三通保溫旋塞閥 X47油密封旋塞閥  |  
  |